The Black wire is the ground wire.
There are four (4) white wires each with a different color tracer on them as listed below.
According to Mopar and the FSM, there is NO solid white wire listed.
See this thread in LOST:>
viewtopic.php?f=3&t=80153Pin Information
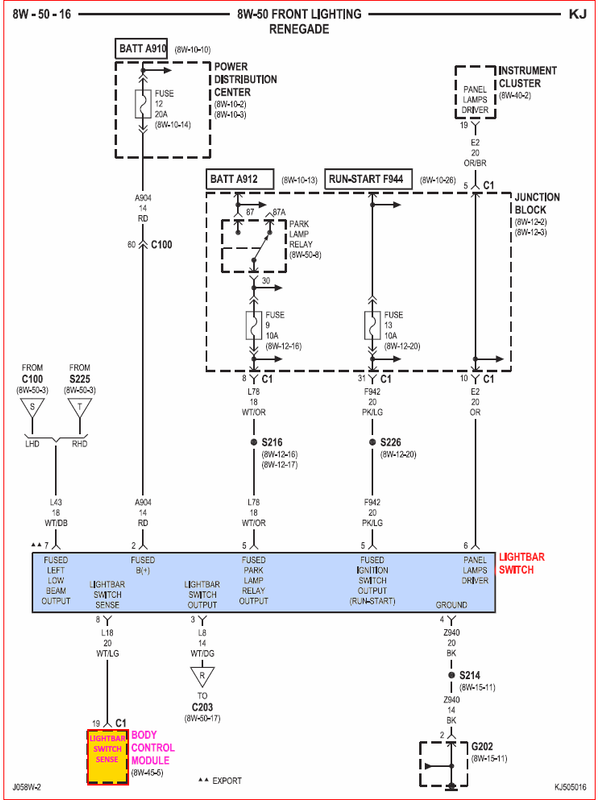
Cav Circuit Gauge Color Function
1 A904 14 RD FUSED B(+)
2 L8 14 WT/DG LIGHTBAR SWITCHED OUTPUT
3 Z940 20 BK GROUND
4 F942 20 PK/LG FUSED IGNITION SWITCH OUTPUT (RUN-START)
5 L78 18 WT/OR FUSED PARK LAMP RELAY OUTPUT
6 E2 20 OR/BR PANEL LAMPS DRIVER
7 L43 18 WT/DB FUSED LEFT LOW BEAM OUTPUT
8 L18 20 WT/LG LIGHTBAR SWITCH SENSE
WIRE COLORS
1. RD = Red
2. WT/DG = White with Dark Green tracer
3. BK = Black
4. PK/LG = Pink with Light Green tracer
5. WT/OR = White with Orange tracer
6. OR/BR = Orange with Brown tracer
7. WT/DB = White with Dark Brown tracer
8. WT/LG = White with Light Green tracer
LIGHTBAR SWITCH CONNECTOR (RENEGADE) - 8 WAY
http://connectors.dcctools.com/home.htmFull Repair Kit: Terminal Repair Kit
05019928AA

_________________
Supporting Vendor and Moderator of LOST05 Jeep Liberty CRD Limited 
Ironman Springs/Bilstein/Shocks
Yeti StgIV Hot Tune
Week's BatteryTray
No FCV/EGR
Samcos/ProVent
SunCoast/Transgo
Carter Intank-pmp
2mic.Sec.Fuel Filter
Flowmaster/NO CAT
V6Airbox/noVH
GM11 Bld.fan/HDClutch
IronrockArms/wwdieselMount98 Dodge Cummins 24 Valve