It is currently Fri Jan 16, 2026 3:04 pm

All times are UTC - 5 hours [ DST ]




Post new topic Reply to topic  [ 26 posts ]  Go to page 1, 2  Next
Author Message
 Post subject: Engine Turns Over, Won't Start, P0563 System Voltage High
PostPosted: Thu May 26, 2022 8:35 pm 
Offline
LOST Newbie

Joined: Tue Nov 14, 2017 5:02 pm
Posts: 18
2006 KJ CRD - Canadian if that matters

It started with the battery draining and I had the alternator tested, it was bad and Oreilly's replaced it. In went the new alternator and now the engine will crank over a couple times, but not start. Twisting the key and holding does nothing other than those couple of cranks. I had the battery tested and it comes out OK. Oreilly's also verified that the replacement alternator is ok, putting out 14.4 volts.

Fuses all look good. There is resistance between the alternator and battery, same with the fusebox.

Codes:
P0563 - System Voltage High
P1263 - Glow Plug 2 Circuit Low
P0299 - Turbo Underboost
P1252 - Vacuum Reservoir Control Circuit High

Take the battery/alternator in for second opinions at a different parts place?

Ideas?


Top
 Profile  
 
 Post subject: Re: Engine Turns Over, Won't Start, P0563 System Voltage Hig
PostPosted: Thu May 26, 2022 11:51 pm 
Offline
LOST Member
User avatar

Joined: Mon Jul 11, 2011 8:06 pm
Posts: 294
Location: Lebanon, KY, USA
Measure the cranking voltage yourself first.

When you say "the engine will crank over a couple of times, but not start" what exactly does that mean? Does the battery run out of juice after a few seconds? Is the battery fully charged to begin with? Do you have a battery charger with a high amperage "engine start" setting?

My guess would be that even though the battery might be "good," it might not be fully charged.

_________________
2005 Liberty Limited CRD; Air Filter Monitor; Samco Hoses; GDE HOT Tune; RL037142AA TC; KJ Interior Rack from All J Products; JBA Adjust-a-strut lift and A-Arms; 245/75R16 Firestone Destination ATs on Moabs; ARB Bumper; ASFIR Skids; FS-2500 Bypass Filter; ARP studs.
2016 Grand Cherokee Overland CRD.


Top
 Profile  
 
 Post subject: Re: Engine Turns Over, Won't Start, P0563 System Voltage Hig
PostPosted: Fri May 27, 2022 11:23 am 
Offline
LOST Member

Joined: Sat Apr 15, 2017 3:48 am
Posts: 462
Location: White River in the Bush South Africa
Are those new codes posted after you cleared the codes when the alternator was replaced?

Internet searches for that code all point to the Alternator being bad!

Clear the codes and if the code returns I would suspect that the replacement Alternator is bad or the Fusable Link is blown.

When testing the voltage being put our by the Alternator while cranking are you measuring this across the battery or directly on the Alternator?

Reason I ask this is that a lot of people replace the Alternator without first disconnecting the battery!

The large lug on the battery has a thick cable on it that is a "Fusable Link" in that if it shorts to ground a fuse built into the wire will blow and the cable would need to be replaced.

If the battery is not disconnected....placing a wrench on that lug one can easily short the cable to ground and blow the fuse!
This means that you are turning the motor over using only the power stored in the battery...the logics may sense this and hence post this code.

With the ignition turned OFF place a meter on the large Lug on the Alternator....should read +12 Volts with respect to ground if the Fusable Link has not blown! :wink:

_________________
2002 Export CRD


Top
 Profile  
 
 Post subject: Re: Engine Turns Over, Won't Start, P0563 System Voltage Hig
PostPosted: Fri May 27, 2022 12:29 pm 
Offline
LOST Newbie

Joined: Tue Nov 14, 2017 5:02 pm
Posts: 18
user113 wrote:
Measure the cranking voltage yourself first.

When you say "the engine will crank over a couple of times, but not start" what exactly does that mean? Does the battery run out of juice after a few seconds? Is the battery fully charged to begin with? Do you have a battery charger with a high amperage "engine start" setting?

My guess would be that even though the battery might be "good," it might not be fully charged.


I can crank it, battery still has juice. It turns over and stops. I turn the key again, it turns over and stops. Half a dozen times and the battery is still going.


Top
 Profile  
 
 Post subject: Re: Engine Turns Over, Won't Start, P0563 System Voltage Hig
PostPosted: Fri May 27, 2022 1:58 pm 
Offline
LOST Newbie

Joined: Tue Nov 14, 2017 5:02 pm
Posts: 18
Billybob wrote:
Are those new codes posted after you cleared the codes when the alternator was replaced?

Internet searches for that code all point to the Alternator being bad!

Clear the codes and if the code returns I would suspect that the replacement Alternator is bad or the Fusable Link is blown.

When testing the voltage being put our by the Alternator while cranking are you measuring this across the battery or directly on the Alternator?

Reason I ask this is that a lot of people replace the Alternator without first disconnecting the battery!

The large lug on the battery has a thick cable on it that is a "Fusable Link" in that if it shorts to ground a fuse built into the wire will blow and the cable would need to be replaced.

If the battery is not disconnected....placing a wrench on that lug one can easily short the cable to ground and blow the fuse!
This means that you are turning the motor over using only the power stored in the battery...the logics may sense this and hence post this code.

With the ignition turned OFF place a meter on the large Lug on the Alternator....should read +12 Volts with respect to ground if the Fusable Link has not blown! :wink:


I can't test the alternator in the Jeep because the engine is not starting, nor running. I did have it tested at Oreilly's but I think I'm taking battery and alternator over to Napa for a second opinion.

The fusible link is working, there is continuity and 12.8v across battery to lug and body to lug.


Top
 Profile  
 
 Post subject: Re: Engine Turns Over, Won't Start, P0563 System Voltage Hig
PostPosted: Sat May 28, 2022 6:24 pm 
Offline
LOST Newbie

Joined: Tue Nov 14, 2017 5:02 pm
Posts: 18
I just had the alternator checked over at Autozone, twice in fact. Passed both times.

Bad ground or something like that?


Top
 Profile  
 
 Post subject: Re: Engine Turns Over, Won't Start, P0563 System Voltage Hig
PostPosted: Sun May 29, 2022 12:13 am 
Offline
LOST Newbie

Joined: Tue Nov 14, 2017 5:02 pm
Posts: 18
I located the battery to body ground on the driver wheel well. It took a bit but I found the block ground as well. I cleaned them up with emery paper and a liberal coating of dielectric grease. Same thing, it turns over a few times but it does not catch.

I do have new error codes now though.

P0072 Ambient air temp sensor circuit low input
P0403 Exhaust gas recirculation control circuit
P1140 Exhaust gas recirculation throttle control circuit open

I don't remember which codes were already there from the EGR delete. I think P0403 and P1140 can be ignored. I never did find the correct tune for a Canadian CRD. I'll look into this.

EDIT: I got a new ground strap to test alternator to block, battery to body, and even alternator to battery. Same thing. I don't think that the battery or alternator ground is bad. I guess I need to figure out these codes and check those grounds.

I'm stumbling in the dark here. Any ideas?


Top
 Profile  
 
 Post subject: Re: Engine Turns Over, Won't Start, P0563 System Voltage Hig
PostPosted: Sun May 29, 2022 3:41 am 
Offline
LOST Member

Joined: Sat Apr 15, 2017 3:48 am
Posts: 462
Location: White River in the Bush South Africa
Ambient air temperature problems usually refer to the MAP sensor.

Worth taking it and carefully cleaning it....do not use any form of brush to clean it...the insides must not be touched!

I use a spray can of Brake Cleaner to flush it out.....MAP sensors can get clogged up fairley often....depends on the quality of the Diesel you are using! :wink:

_________________
2002 Export CRD


Top
 Profile  
 
 Post subject: Re: Engine Turns Over, Won't Start, P0563 System Voltage Hig
PostPosted: Sun May 29, 2022 7:05 pm 
Offline
LOST Newbie

Joined: Tue Nov 14, 2017 5:02 pm
Posts: 18
Billybob wrote:
Ambient air temperature problems usually refer to the MAP sensor.

Worth taking it and carefully cleaning it....do not use any form of brush to clean it...the insides must not be touched!

I use a spray can of Brake Cleaner to flush it out.....MAP sensors can get clogged up fairley often....depends on the quality of the Diesel you are using! :wink:


I took the MAP sensor out and hosed it down with the Brake Cleaner. It was definitely dirty, but it still won't start.

I uploaded a video of what it is doing now. It cranks, but does not fire. https://imgur.com/n4Wz9PM


Top
 Profile  
 
 Post subject: Re: Engine Turns Over, Won't Start, P0563 System Voltage Hig
PostPosted: Sun May 29, 2022 11:40 pm 
Offline
LOST Newbie

Joined: Sat Sep 11, 2021 4:02 am
Posts: 11
quietas wrote:
Billybob wrote:
Ambient air temperature problems usually refer to the MAP sensor.

Worth taking it and carefully cleaning it....do not use any form of brush to clean it...the insides must not be touched!

I use a spray can of Brake Cleaner to flush it out.....MAP sensors can get clogged up fairley often....depends on the quality of the Diesel you are using! :wink:


I took the MAP sensor out and hosed it down with the Brake Cleaner. It was definitely dirty, but it still won't start.

I uploaded a video of what it is doing now. It cranks, but does not fire. https://imgur.com/n4Wz9PM



Could just be an ignition problem, bypass the ignition relay & see if it starts


Top
 Profile  
 
 Post subject: Re: Engine Turns Over, Won't Start, P0563 System Voltage Hig
PostPosted: Mon May 30, 2022 8:57 am 
Offline
LOST Member

Joined: Sat Apr 15, 2017 3:48 am
Posts: 462
Location: White River in the Bush South Africa
You can download the 2006 KJ Service Manuals at http://www.colorado4wheel.com/manuals/Jeep/KJ/

Section 8W has the Wiring diagrams....page 8W-20-2 has the Alternator Wiring.

For the CRD the Brown/Dark Green wire on Pin #1 of the connector goes to the BCM which is located on the LHS of the Dashboard....worth re-plugging all the connectors there and check the fuses!

Pin 2 of the connector is a Black wire which goes to Ground at G111.....worth temporary fitting a good earth strap onto that Black wire!
Did the existing 2 pin connector fit into the new Alternator without any modifications ie. the correct Alternator is fitted!

The fact that you are getting so many random errors would seem to indicate a bad ground or loose connectors!

Section 9 page 2954 has an error...instead of showing the lead going to Ground they show it going to a FCM module! This FCM module only exists on a 2005 CRD! :?

_________________
2002 Export CRD


Top
 Profile  
 
 Post subject: Re: Engine Turns Over, Won't Start, P0563 System Voltage Hig
PostPosted: Mon May 30, 2022 3:35 pm 
Offline
Moderator
Moderator
User avatar

Joined: Sat Aug 24, 2013 11:36 pm
Posts: 7387
Location: Central GA
Billybob wrote:
Ambient air temperature problems usually refer to the MAP sensor.
Worth taking it and carefully cleaning it....do not use any form of brush to clean it...the insides must not be touched!
I use a spray can of Brake Cleaner to flush it out.....MAP sensors can get clogged up fairly often....depends on the quality of the Diesel you are using! :wink:

Just so there is no misunderstanding concerning the "Ambient Air Temperature Sensor".

The Ambient Air Temperature Sensor is located in the front of the engine compartment and is a separate sensor not related to the MAP sensor.
It is a two wire sensor and one of its wires (DB/DG) is attached to the same ground point that the Fuel Temperature Sensor uses. See page 8W-30-35 in the 2005 FSM.

The MAP Sensor is a two fold combination intake manifold "pressure" and intake air "temperature" sensor. It senses both the air temperature and boost pressure inside the intake manifold AFTER the air has been pressurized by the turbocharger and cooled down after it has passed through the CAC (intercooler).
Unfortunately the 2005 FSM does not show the MAP sensor in any of its wiring diagrams, but the 2006 FSM does.
It is a four wire sensor with the following connections, See drawing:

:SOMBRERO:

Image

_________________
Supporting Vendor and Moderator of LOST
05 Jeep Liberty CRD Limited :JEEPIN:
Ironman Springs/Bilstein/Shocks
Yeti StgIV Hot Tune
Week's BatteryTray
No FCV/EGR
Samcos/ProVent
SunCoast/Transgo
Carter Intank-pmp
2mic.Sec.Fuel Filter
Flowmaster/NO CAT
V6Airbox/noVH
GM11 Bld.fan/HDClutch
IronrockArms/wwdieselMount

98 Dodge Cummins 24 Valve


Top
 Profile  
 
 Post subject: Re: Engine Turns Over, Won't Start, P0563 System Voltage Hig
PostPosted: Mon May 30, 2022 6:46 pm 
Offline
LOST Newbie

Joined: Tue Nov 14, 2017 5:02 pm
Posts: 18
Billybob wrote:
Did the existing 2 pin connector fit into the new Alternator without any modifications ie. the correct Alternator is fitted!

Yes, the alternator fit correctly, no modification was needed. Two pin connector, single wire.

UPDATE: I checked all the fuses and everything there is OK. I pulled each one, verified continuity was good, then checked for corrosion.

I also located the ground under the front driver side headlight and had to cut it out with a dremel due to the rust. I cleaned up the surface of the wire terminal and scraped back some paint, then added some dielectric grease. A self tapping screw to hold that down.

I pulled out the ambient temp sensor from behind the grill and cleaned the dust out of it. I added a little dielectric grease to the contacts as it seems water may have gotten inside. Code is cleared but no go on starting.

Codes are cleared minus the EGR codes which have been there for years.

It still turns over a couple times with each key turn then stops. It will not continuously crank as long as I hold the key down like it used to.


Top
 Profile  
 
 Post subject: Re: Engine Turns Over, Won't Start, P0563 System Voltage Hig
PostPosted: Tue May 31, 2022 6:40 am 
Offline
LOST Member

Joined: Sat Apr 15, 2017 3:48 am
Posts: 462
Location: White River in the Bush South Africa
When you say 2 pin connector single wire I presume you mean there is Brown/Dark Green wire and a Black wire which goes to ground! :?

_________________
2002 Export CRD


Top
 Profile  
 
 Post subject: Re: Engine Turns Over, Won't Start, P0563 System Voltage Hig
PostPosted: Tue May 31, 2022 7:23 am 
Offline
LOST Member

Joined: Sat Apr 15, 2017 3:48 am
Posts: 462
Location: White River in the Bush South Africa
WWDiesel wrote:
Billybob wrote:
Ambient air temperature problems usually refer to the MAP sensor.
Worth taking it and carefully cleaning it....do not use any form of brush to clean it...the insides must not be touched!
I use a spray can of Brake Cleaner to flush it out.....MAP sensors can get clogged up fairly often....depends on the quality of the Diesel you are using! :wink:

Just so there is no misunderstanding concerning the "Ambient Air Temperature Sensor".

The Ambient Air Temperature Sensor is located in the front of the engine compartment and is a separate sensor not related to the MAP sensor.
It is a two wire sensor and one of its wires (DB/DG) is attached to the same ground point that the Fuel Temperature Sensor uses. See page 8W-30-35 in the 2005 FSM.

The MAP Sensor is a two fold combination intake manifold "pressure" and intake air "temperature" sensor. It senses both the air temperature and boost pressure inside the intake manifold AFTER the air has been pressurized by the turbocharger and cooled down after it has passed through the CAC (intercooler).
Unfortunately the 2005 FSM does not show the MAP sensor in any of its wiring diagrams, but the 2006 FSM does.
It is a four wire sensor with the following connections, See drawing:

:SOMBRERO:

Image


@WWDiesel....Yes the 2005 FSM manual 8W-30-35 does show the Ambient Temperature Sensor but I can not find it in the 2006 FSM!
I remember having this discussion years ago on one of the Jeep KJ Forums and the consensus was that this Ambient Temp Sensor was in fact part of the Map Sensor.

I have not seen the engine bay of the 2006 CRD so cannot comment on where this sensor is actually located!

I do not think that this is too relevant here as this particular 2006 CRD seems to be throwing all sorts of codes all over the place!

This could be a bad connection or shorting cable to the BCM or ECM which will be hard to find! :shock:


Top
 Profile  
 
 Post subject: Re: Engine Turns Over, Won't Start, P0563 System Voltage Hig
PostPosted: Tue May 31, 2022 12:34 pm 
Offline
Moderator
Moderator
User avatar

Joined: Sat Aug 24, 2013 11:36 pm
Posts: 7387
Location: Central GA
Billybob wrote:
@WWDiesel....Yes the 2005 FSM manual 8W-30-35 does show the Ambient Temperature Sensor but I can not find it in the 2006 FSM!
I remember having this discussion years ago on one of the Jeep KJ Forums and the consensus was that this Ambient Temp Sensor was in fact part of the Map Sensor.
I have not seen the engine bay of the 2006 CRD so cannot comment on where this sensor is actually located!
I do not think that this is too relevant here as this particular 2006 CRD seems to be throwing all sorts of codes all over the place!
WWDiesel wrote:
I agree, way too many codes all over the place to point in one direction to look for problem!
Got to be some electrical problems causing all these DTCs.

This could be a bad connection or shorting cable to the BCM or ECM which will be hard to find! :shock:

It is relevant to the point I did not want anyone milead and thinking the MAP Sensor provides Ambient Air Temperature on either 05 or 06 model vehicles, which it does not!

**The MAP Sensor has only two signal wires, one is intake (boost) pressure sensor signal (IAT), and the other is intake manifold pressure transducer signal.
The other two wires are a sensor ground and 5v intake pressure reference signal supply respectfully.

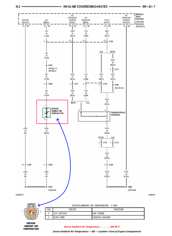
As to the 2006 model, I am sure you just overlooked it, it is shown on page 8W-42-7 in the 06 FSM. Under AC system which is crazy!

Image

_________________
Supporting Vendor and Moderator of LOST
05 Jeep Liberty CRD Limited :JEEPIN:
Ironman Springs/Bilstein/Shocks
Yeti StgIV Hot Tune
Week's BatteryTray
No FCV/EGR
Samcos/ProVent
SunCoast/Transgo
Carter Intank-pmp
2mic.Sec.Fuel Filter
Flowmaster/NO CAT
V6Airbox/noVH
GM11 Bld.fan/HDClutch
IronrockArms/wwdieselMount

98 Dodge Cummins 24 Valve


Top
 Profile  
 
 Post subject: Re: Engine Turns Over, Won't Start, P0563 System Voltage Hig
PostPosted: Tue May 31, 2022 12:41 pm 
Offline
LOST Newbie

Joined: Tue Nov 14, 2017 5:02 pm
Posts: 18
Billybob wrote:
When you say 2 pin connector single wire I presume you mean there is Brown/Dark Green wire and a Black wire which goes to ground! :?


I mean the there there is the heavy gauge positive wire to the lug and the plug has only one wire (brown/green). Only one wire in the loom, not cut or broken off. No black is present in the wire loom or harness for the alternator. It's grounded through the bracket and engine. That being said I did run a ground strap from the body to one of the alternator bolts which did not help.


Top
 Profile  
 
 Post subject: Re: Engine Turns Over, Won't Start, P0563 System Voltage Hig
PostPosted: Wed Jun 01, 2022 11:07 am 
Offline
LOST Member

Joined: Sat Apr 15, 2017 3:48 am
Posts: 462
Location: White River in the Bush South Africa
quietas wrote:
Billybob wrote:
When you say 2 pin connector single wire I presume you mean there is Brown/Dark Green wire and a Black wire which goes to ground! :?


I mean the there there is the heavy gauge positive wire to the lug and the plug has only one wire (brown/green). Only one wire in the loom, not cut or broken off. No black is present in the wire loom or harness for the alternator. It's grounded through the bracket and engine. That being said I did run a ground strap from the body to one of the alternator bolts which did not help.


Yeah the Logics show a second black wire in the connector going all the way to the main ground but there are plenty mistakes in the Logics! :?

_________________
2002 Export CRD


Top
 Profile  
 
 Post subject: Re: Engine Turns Over, Won't Start, P0563 System Voltage Hig
PostPosted: Thu Jun 02, 2022 8:02 am 
Offline
LOST Member

Joined: Sat Apr 15, 2017 3:48 am
Posts: 462
Location: White River in the Bush South Africa
@WWDiesel.....thanks for that picture of the Ambient Temperature Sensor in the Logics! :wink:

I should have looked in the Airconditioning Section! :?

I must see if I can physically locate this sensor on my 2002 2.5 Export Diesel!

_________________
2002 Export CRD


Top
 Profile  
 
 Post subject: Re: Engine Turns Over, Won't Start, P0563 System Voltage Hig
PostPosted: Thu Jun 02, 2022 11:26 pm 
Offline
LOST Newbie

Joined: Tue Nov 14, 2017 5:02 pm
Posts: 18
The ambient temp sensor was easy to find. Pop the grill off and it's right there at the top, in front of the radiator. I pulled it out and blew out the sockets. The pins had a little corrosion so I cleaned that off and stuffed it back in.


Top
 Profile  
 
Display posts from previous:  Sort by  
Post new topic Reply to topic  [ 26 posts ]  Go to page 1, 2  Next

All times are UTC - 5 hours [ DST ]


Who is online

Users browsing this forum: No registered users and 64 guests


You cannot post new topics in this forum
You cannot reply to topics in this forum
You cannot edit your posts in this forum
You cannot delete your posts in this forum

Search for:
Jump to:  
Powered by phpBB © 2000, 2002, 2005, 2007 phpBB Group. Color scheme by ColorizeIt!
Logo by pixeldecals.com